Доставка цветов в Севастополе: SevCvety.ru
Главная -> Домашний мастер

0 1 2 3 4 5 6 7 8 9 10 11 12 13 14 15 16 17 [18] 19 20 21 22 23 24 25 26 27 28 29 30 31 32 33 34 35

Совсем недавно появилось новое поколение микросхем управления электронными балластами, обладающее многими сервисными и защитными функциями. К сожалению, отечественные разработки микросхем управления электронными балластами находятся в зачаточном состоянии; поэтому приходится рассказывать лищь о том, как преуспели на этом рынке зарубежные фирмы-производители силовой электроники.

Фирма International Rectifier (http: www.irf.com) производит микросхемы IR2156, IR2157, IR2159, IR2166, IR2167, IR2520, требующие внешних силовых транзисторов, и микросхемы IRSxHxx с интегрированными силовыми ключами.

Фирма STMicroelectronics (http: www.st.com) производит микросхемы L6569, L6571, L6574.

Фирма Motorola - МС2151, MPIC2151, MC33157DW.

Фирма Unitrode (Texas Instilments) - UC3871, UC3872.

Фирма PHILIPS - UBA2014, UBA2021, UBA2024.

Микросхемы имеют цепь управления затвором верхнего ключевого транзистора с вольтодобавкой, защиту от сквозных токов (защитная пауза 1,2 мкс), узлы стабилизации внутреннего питания и защиту от пониженного напряжения сети. Кроме того, новое поколение микросхем MC33157DW, L6574. UBA2021, UBA2024, IR2157. IR2159, IR2166, IR2167, IR2520 реализует:

• возможность установки времени прогрева накальных электродов;

• возможность установки скорости зажигания лампы за счет введения плавающей задающей частоты;

• возможность установки задержки включения силовых ключей;

• дополнительную защиту от незажигания лампы и включение защитного режима в момент ее отказа;

• защиту при перегорании накальных электродов и контроль наличия вставленной лампы;

• защиту от зажигания на частоте ниже резонансной;

• защиту от падения сетевого напряжения;

• автоматический перезапуск при кратковременном пропадании сетевого напряжения;

• защиту от перегрева кристалла.

Кроме того, микросхема IR2159 является диммером - умеет регулировать яркость лампы (фазовый метод регулировки); IR2166, IR2167 имеют встроенный корректор коэффициента мощности.

Для упрощения и ускорения проектирования новых поколений электронных балластов (IR2156, IR2157, IR2159, 1R2166, IR2167) к лампам разной мощности и типов разработаны как детальные рекомендации Reference Designs (http: www.irf.com/forms/eltdk.html), так и ПО САПР IRPLBDA2/3 (International Rectifier Lighting Ballast Design Software v.3).




обеспечивающее почти полную автоматизацию проектирования вплоть до перечня элементов схемы. САПР сегодня поддерживает 36 типов ламп и 7 различных конфигураций балласта, а также дает возможность добавлять новые. Более чем 20 параметров, включая частоту, напряжение, ток и номиналы компонентов, выбираются пользователем. О проектировании с помощью этой программы будет рассказано ниже.

А мы пока рассмотрим простую схему электронного балласта на микросхеме IR2153 (IR2151) (рис. 2.15).

Основные параметры IR2153: максимальное напряжение на выводе

относительнообщего провода .............................. 600 В;

напряжение питания (Fee) .................................15 В:

ток потребления (/ее) ......................................5мА

максимальный ток управления Iq...............-НОО мА / -210 мА

время включения {(п)......................................80 не;

время выключения (/it).....................................40 не:

пауза коммутации (задержка).............................1,2 мкс.

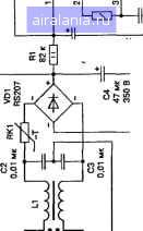
Принципиальная электрическая схема электронного балласта, выполненного на основе IR2153, изображена на рис. 2.16.

IR2153 - это драйвер мощных полевых транзисторов с изолированным затвором (MOSFET), с внутренним генератором (он представляет собой точную копию генератора, использующегося в таймере серии 555, отечественный аналог - КР1006ВИ1), работающий непосредственно от шины постоянного напряжения через гасящий резистор R1. Внутренняя стабилизация напряжения предотвращает превышение напряжения Fc выше 15,6 В, а блокировка по пониженному напряжению блокирует оба выхода управления затворами VT1 и VT2, когда напряжение Vqq ниже 9 В. DA1 имеет два управляющих выхода 7 и 5; нижний 5 для управления VT2 и верхний 7 «плавающий» («плавающий», т. к. формирователь импульсов управления полевым транзистором УТ1питается от плавающего источника питания, который образуют элементы VD2, С7), выход для управления VT1. При управлении силовыми ключами (VT1, VT2) микросхема IR2151 обеспечивает задержку коммутации продолжительностью 1,2 мкс для предотвращения ситуации, когда транзисторы VT1 и VT2 одновременно открьпы и через них протекает сквозной ток, который моментально выводит оба транзистора из строя.

Данный балласт рассчитан на питание одной или двух ламп мощностью 40 (36) Вт (ток лампы - 0,43 А) от сети переменного тока 220 В 50 Гц.

При использовании двух ламп по 40 Вт необходимо добавить элементы, выделенные пунктиром (EL2, L3, СП, RK3). Следует заметить.


НЬ- si




что для устойчивой работы номиналы элементов в параллельных ветвях должны быть равными (L3, СИ = L2, СЮ), а длина проводов, подводимых к лампам, - одинаковой.

При работе одного драйвера на две лампы предпочтительнее использовать частотный прогрев электродов (без позисторов). Об этом способе будет рассказано ниже (при описании ЭПРА на микросхеме IR53HD420).

При использовании ламп другой мощности (18...30 Вт) следует изменить номиналы L2 = 1,8...1,5 мГн (соответственно); при использовании ламп мощностью 60...80 Вт - L2 = 1...0,85 мГн, а R2 - из условия выполнения = Fg (формулы расчета этих частот приведены ниже).

Напряжение сети 220 В поступает на сетевой фильтр (фильтр электромагнитной совместимости), образованный элементами С1, L1, С2, СЗ. Необходимость его применения вызвана тем, что ключевые преобразователи являются источниками электромагнитных радиочастотных помех, которые сетевые провода излучают в окружающее пространство как антенны. Действующие российские и зарубежные стандарты нормируют уровни радиопомех, создаваемых этими устройствами. Хорощие результаты дают двухзвенные LC-фильтры и экранировка всей конструкции.

На входе сетевого фильтра включен традиционный узел защиты от сетевых перенапряжений и импульсных помех, включающий варистор RU] и предохранитель FU1. Терморезистор RK1 с отрицательным температурным коэффициентом (NTC) ограничивает бросок входного тока, обусловленный зарядом емкостного фильтра С4 на входе инвертора при подключении электронного балласта к сети.

Далее напряжение сети выпрямляется диодным мостом VD1 и сглаживается конденсаторам С4.

Цепочка R1C5 питает микросхему DA1 - IR2153.

Частота внутреннего генератора микросхемы задается элементами R2 = 15 кОм; Сб = 1 нФ в соответствии с формулой

f =-1 = ! = 47 4 кГц

1,4(Л2 + /)С6 1,4 (151075).МО

Резонансная частота балластной схемы Fg задается элементами L2 = 1,24 мГн; СЮ = 10 нФ в соответствии с формулой

= 45,2 кГц.

2WL2-C10 6,28/1,24 10- 10-10 Для обеспечения хорощего резонанса требуется выполнение следующего условия: частота внутреннего генератора должна быть примерно равна резонансной частоте балластной схемы, т. е. F ~ F. В нащем случае это условие выполняется.

Элементы VD2, С7 образуют плавающий (бутстрепный) источник питания формирователя импульсов управления полевым транзистором VT.1. Элементы R5, С9 - демпфирующая цепь (snubber), предотвращающего защелкивание (срабатывания паразитного тиристора в структуре КМОП драйвера) выходных каскадов микросхемы. R3, R4 - ограничительные затворные резисторы, ограничивают наведенные токи и тоже предохраняют выходные каскады микросхемы от защелкиваниия. Увеличивать (в больших пределах) сопротивление этих резисторов не рекомендуется, т. к. это может привести к самопроизвольному открытию силовых транзисторов.

Конструкция и детали

Дроссель сетевого фильтра L1 намотан на ферритовом кольце К32х20х6 М2000НМ двухжильным сетевым проводом до полного заполнения окна. Возможна замена на дроссель от ПФП блока питания телевизора, видеомагнитофона, компьютера. Хорошие результаты помехо-подавления дают специализированные фильтры EPCOS: B8414-D-B30, В84Ю-В-А14.

Дроссель электронного балласта L2 выполнен на Ш-образном маг-нитопроводе из феррита М2000НМ. Типоразмер сердечника Ш5х5 с зазором 6 = 0,4 мм. Величина зазора в нашем случае - это толщина прокладки между соприкосающимися поверхностями половинок магнитопровода. Возможна замена магнитопровода на Шбхб с зазором 6 = 0,5 мм; Ш7х7 с зазором 6 - 0,8 мм. Для изготовления зазора необходимо проложить прокладки из немагнитного материала (нефольгирован-ный стеклотекстолит или гетинакс) соответствующей толщины между соприкосающимися поверхностями половинок магнитопровода и скрепить эпоксидным клеем. От величины немагнитного зазора зависит величина индуктивности дросселя (при постоянном количестве витков). При уменьшении зазора индуктивность возрастает, при увеличении - уменьшается. Уменьшать величину зазора не рекомендуется, т. к. это приводит к насыщению сердечника. При насыщении сердечника его относительная магнитная проницаемость резко уменьшается, что влечет за собой пропорциональное уменьшение индуктивности. Снижение индуктивности вызывает ускоренный рост тока через дроссель, его нагрев и выход из строя. Ускоренно нарастающий ток через дроссель также вызывает ударные токовые перегрузки силовых ключей VT1, VT2, повышенные омические потери в ключах, их перегрев и преждевременный выход из строя.

Обмотка L2 - 143 витка провода ПЭВ-2 диаметром Д25 mmi Межслойная изоляция - лакоткань. Намотка - виток к витку.



0 1 2 3 4 5 6 7 8 9 10 11 12 13 14 15 16 17 [18] 19 20 21 22 23 24 25 26 27 28 29 30 31 32 33 34 35



0.0073
Яндекс.Метрика