Доставка цветов в Севастополе: SevCvety.ru
Главная -> Повреждения кабельных линий

0 1 2 3 4 5 [6] 7 8 9 10 11 12 13 14 15

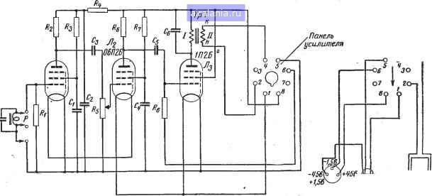
Дроссель 1-го звена Дрг. w- 4 000 витков ПЭ 0 0,27; Ст. 3-20x0; воздушный зазор 0,4 жк. Дроссель 2-го звена Др. т=8 ООО витков 0 0,2 Ст. 3 - 20 x20; воздушный зазор 0,1 мм. Междуламповый трансформатор Г,: и),=1 500 витков ПЭ 0 0,18; ©2=800 витков (с выводом средней точки) ПЭ 0 0,1; и)г=75 вит ков ПЭ 0 0,5. Входной трансформатор Г; Ст. 3-20x20. Воздушный зазор 0,25 мм. tBi = 2 000 витков (с выводом средней точки)

ПЭ 0 0,2; »!Js=23 витков ПЭБО 0 1.8; 0!Js=34 витков ПЭБО 0 1,2; Wt=Si витков ПЭ 0 0,8. Силовой трансформатор Ст. 3 - 25 x65; ©1=51 витков (ПЭ 0 0,95)--330 витков (ПЭ 0 0,65)--330 витков АЭФ 0 0,65); ©2=1 530 X2 витков (с выводом средней точки) ПЭ 0 0,22; ©8=18 витков ПЭБО 0 1.6; ©,=22 витков ПЭБО 0 1,4.

Цоколь колодки


Со стороны . 1,В6 монтажа К батареям

Телефоны

Рис. 12. Схема усилителя КИ-2М (?1=3,0 ком; i2=I,0 ком; i4=3,0 ком; Л=1.0 ком; i5 = 2,0 ком; Re=\,u ком; R,=3,0 ком; Rb=1,0 ком; С,=0,005 мкф; С=0,02 мкф;

Сз=0,01 мкф; С,=0,005 мкф; Cs=0,01 мкф.



Определение глубины залегания кабеля. Для определения глубины залегания кабеля попользуется та же схема питания, что для определения трассы! кабеля (рис. 7). Рамка усилителя ставится в горизонтальное положение и определяется трасса кабеля; место трассы отмечают чертой. Поворачиваем рамку таким образом, чтобы ее ось была под углом АЪ° к вертикальной плоскости, проходящий через кабель. Отводим рамку усилителя в сторону от проведенной черты над трассой кабеля. В зоне отсутствия Э: д. с. (отсутствие звучания в наушниках усилителя) проводится вторая черта. Расстояние между первой проведенной чертой и второй будет равно глубине залегания кабеля (рис. ,8,г).

При индукционном методе применяется следующая аппаратура:

1) кабелеискатель типа КИ-2М (рис. 10 и 12);

2) ламповый генератор 1 ООО гц с выходной мощностью 20 ва, выпускаемый ЦЛЭМ Мосэнерго типа ЛГ-2, применяемый при определении места повреждения кабелей небольшой длины до 0,5 км (рис. 11);

3) машинный генератор мощностью порядка 3 ква, 1 ООО гц, ток 15-25 а для кабелей длиною до 10 км. Московский завод электронасосов вьБпускает генераторы типа ГИС-2.

6. АКУСТИЧЕСКИЙ МЕТОД

Сущность акустического метода заключается в прослушивании звуковых колебаний над местом повреждения кабеля. Звуковые колебания в месте повреждения создаются искровым разрядом от генератора импульсов.

Схема генератора импульсов включает кенотронную установку, разрядный промежуток на 10-18 кв и высоковольтный конденсатор емкостью 2-4 мкф (рис. 13).

Такая схема применяется для низких переходных сопротивлений в месте повреждения.

При заплывающем пробое в кабельной муфте, когда напряжение пробоя не снижается, генератором импульсов служит кенотронная установка и емкость самого кабеля (рис. 14).

Как при заплывающем пробое в муфте (рис. 14), так



с {конденсатором


С использованием емкости неповрежденных шил


Рис. 13. Принципиальные схемы определения места повреждения акустическим методом при малом переходном сопротивлении в месте повреждения.

И при разряде конденсатора на кабель (рис. 13) энергия разряда в месте повреждения равна:

где С - емкость, м.ф\

и - напряжение пробоя, кв.

Из формулы видно, что энергия разряда прямо пропорциональна емкости кабеля и квадрату напряжения.

Заплывающий пробой В муфте


Рис. 14. Принципиальная схема определения места повреждения акустическим методом при заплывающем пробое в муфте.

Емкость высоковольтного кабеля на каждый километр его длины измеряется десятыми долями микрофарады, поэтому при высоком напряжении энергия разряда принимает довольно большие значения, а поскольку она расходуется в течение очень короткого времени (поряд-



0 1 2 3 4 5 [6] 7 8 9 10 11 12 13 14 15



0.0118
Яндекс.Метрика